电子机械制动系统(EMB)是一种现代车辆制动技术,它结合了电动驱动和机械制动的优势,以实现高效、精确和灵敏的制动性能。EMB系统主要由电机、减速器、夹紧装置、卡钳和控制器等组成。
华为在电子机械制动(EMB)领域的进展显著,正积极推动该技术的商业化和量产。2024年4月,华为发布了DriveONE纯电智动(EMB方案),并与江淮汽车在EMB领域展开深度合作。这一方案通过驱动和制动系统的融合控制,旨在大幅缩短刹车距离和高速避障距离,提供更安全、更舒适的驾乘体验。
华为的EMB技术以控制安全、执行安全、通讯安全为核心,具备高密高效电机驱动和快速响应的能力,扭矩响应速度可低至100ms。此外,华为的PSiP技术能够支撑轮端总成的精细化控制和分布式控制,软件能力上,分布式ABS算法和自适应寻优算法进一步提升了减速效率和标定效率。
在专利方面,华为也在积极布局,这表明华为在EMB领域的技术创新和专利申请上都有所行动。
华为的这些进展表明,它正努力在EMB技术上实现突破,并可能在未来的汽车制动系统中发挥重要作用。随着技术的发展和合作伙伴的加入,华为有望在EMB领域取得更多成果。
#01 电机关键技术
电子机械制动(EMB)这项技术将传统的液压制动方式转变为由电机直接提供动力,实现了制动系统的电子化和精准化。
1.1 电机
EMB系统中的电机是整个系统的驱动核心,其作用是通过电动信号将能量转化为机械力,驱动制动器工作。电机的运行通过定子和转子的相互作用来实现,具体如下:
- 定子(Stator):
定子是电机中的静止部分,通常由线圈和铁芯组成。在线圈中通入电流后,定子产生旋转磁场,驱动转子进行旋转。
在EMB系统中,定子起到了提供电磁力的作用,控制转子的旋转方向和速度,以驱动制动器执行精确的制动动作。
- 转子(Rotor):
转子是电机中旋转的部分,它受到定子的电磁场作用而旋转。转子的旋转最终通过减速器传递给其他机械部件,带动制动操作。
在EMB中,转子的运动直接决定了夹紧装置的动作,从而控制摩擦片对制动盘的压力。
1.2 电机控制
- 工作原理:通过控制电机定子的电流,精确调节电机的转速和转向,以达到对制动器的精准控制。
- 控制方式:通常采用闭环控制方式,即通过传感器监测电机的实时转速和位置,并根据预设值实时调整控制信号,确保制动力度的准确性。
- 响应速度:电机控制的核心是快速响应。相比传统液压系统,电机能够提供更快的响应速度,实现更灵敏的制动效果。
1.3 控制器
- 功能:控制器是整个EMB系统的大脑,负责接收驾驶员的制动指令,处理传感器反馈数据,并实时调节电机的工作状态。
- 组成:控制器通常包括一个微控制单元(MCU),用于处理控制算法,输出控制信号给电机驱动器。同时,控制器还监测来自压力传感器、位置传感器等的数据,以确保制动器工作状态的实时调整。
- 电子控制模块(ECU):这一模块会对电机的工作电流、电压和转速进行控制,通过精确的电流控制,保证电机的动力输出与车辆的制动需求匹配。
#02 机械关键技术
2.1 减速器
- 功能:减速器的作用是将电机的高速旋转运动转化为低速、高扭矩的旋转运动。电机的输出通常是高转速、低扭矩,而制动系统需要高扭矩才能产生足够的摩擦力,因此减速器在这里起到至关重要的作用。
- 设计:通常使用行星齿轮或平行轴齿轮来实现减速。行星齿轮减速器体积小,适合嵌入式设计,有助于减小EMB系统的总体积。
- 传动效率:减速器的传动比直接决定了摩擦片的夹紧速度和夹紧力的精度,是EMB中关键的能量转换环节。
2.2 夹紧装置
- 功能:夹紧装置的作用是将电机的旋转运动转化为摩擦片的直线运动。通过这个装置,摩擦片被推向制动盘,产生摩擦力以实现制动。
- 形式:最常见的设计是使用滚珠丝杠,即通过螺旋形的丝杠结构将旋转运动转化为直线推动力。
- 关键点:夹紧装置的精度直接影响制动力的大小,以及制动系统的响应速度和稳定性。高精度的丝杠装置能够保证摩擦片均匀受力,并在制动时保持稳定。
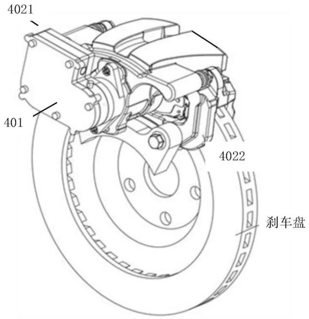
2.3 卡钳本体
- 功能:卡钳本体是制动系统中支撑和固定摩擦片、夹紧装置等部件的结构部分。它直接承载制动力,并通过其机械结构确保摩擦片与制动盘的有效接触。
- 设计:卡钳通常采用高强度材料,如铝合金或钢材,以确保在高应力状态下具有足够的刚性和强度,同时具备耐高温性能。
- 结构:卡钳的U形设计通常能够夹住制动盘,使摩擦片在制动时能够对制动盘施加足够的摩擦力。卡钳通过导向销与其他部件配合,使其能够在滑轨上平稳移动。
2.4 驻车机构
- 功能:驻车机构用于在车辆静止时保持制动状态,防止车辆滑动。它通过电机或机械自锁机制保持摩擦片与制动盘的夹紧状态。
- 工作原理:驻车机构可以由电子控制的单向轴承或自锁装置组成。当车辆处于停车状态时,电机会激活驻车制动,将摩擦片固定在制动盘上,防止车辆移动。
- 自动与手动模式:现代的EMB系统通常集成电子驻车功能,能够根据车辆状况自动激活或释放驻车制动。同时,部分系统还保留了手动控制驻车功能,确保在电子系统失效时仍能手动驻车。
EMB系统通过电机驱动代替传统液压制动,实现了更高的控制精度和响应速度。电机系统由定子、转子和控制器构成,利用高精度的闭环控制方式,实现快速、稳定的制动控制。机械部分则通过减速器将高速旋转转换为高扭矩,推动夹紧装置与摩擦片,实现对制动盘的夹紧。同时,驻车机构通过单向轴承或机械锁定功能,确保停车时的安全性。
#03 华为在EMB方面的进展
在全球汽车行业不断向电动化和智能化转型的背景下,电子机械制动系统(EMB)作为一种创新的制动技术,正逐渐成为现代车辆的重要组成部分。EMB系统结合了电动驱动与机械控制的优势,以其更快的响应速度、更高的制动精度以及更小的体积,成为替代传统液压制动系统的理想选择。这一技术不仅提升了车辆的安全性和操控性,还为未来自动驾驶和智能交通系统的实现奠定了基础。
接下来的专利解析将详细阐述相关各项的技术特征,包括电机驱动机制、机械结构设计、冗余控制方案等。通过对这些创新要素的分析,我们将展示EMB在提升制动效率、降低能耗和实现智能化控制方面的巨大潜力,为汽车行业的未来发展提供新的思路和解决方案。
3.1 电子机械制动装置和车辆_小型化方案
根据文件CN202410391814中的发明内容,以下是详细的解析与重点提取:
1. 发明背景与领域
- 该发明涉及电子机械制动装置及其在车辆上的应用,属于车辆制动技术领域。
电子机械制动装置(EMB)的主要特点是通过电机驱动摩擦片制动,具有结构简单、传递效率高、无需液压管路、小型化发展等优势,特别适用于现代车辆的轮边制动系统。
2. 发明内容
- 关键创新点:该发明通过将电机轴的单向轴承沿径向移动,从而缩短制动装置的轴向尺寸,实现了系统的小型化,有助于适配轮边狭窄的空间。
- 结构设计:装置由多个关键组件组成,包括:
- 制动电机:通过电机轴驱动摩擦片制动。
- 单向轴承:用于限制电机轴的反向旋转,从而实现驻车功能。
- 轴承套和限位座:限制轴承套的旋转和偏移,确保单向轴承在正确的径向位置滑动。
- 驱动件:用于推动单向轴承在电机轴的两段(直径不同的两段)之间滑动,实现摩擦片的接合或释放。


3. 工作原理
摩擦片的制动过程:
当制动电机正向旋转时,电机轴通过丝杠机构驱动摩擦片沿轴向滑动,与制动盘接触,产生摩擦力,实现车辆的制动。
当电机反转时,丝杠带动摩擦片离开制动盘,解除制动状态。
- 驻车功能:通过单向轴承限制电机轴的反转,实现驻车制动,确保车辆在驻车时摩擦片保持与制动盘的接触。
- 单向轴承设计:轴承内的凹槽用于容纳活动件,活动件在凹槽内滑动,以调整轴承的内径大小,从而控制电机轴的旋转或限制其反转。


- 小型化设计:通过减小制动装置的轴向尺寸,适配现代车辆对轮边制动系统空间的需求。此设计不仅提高了安装的便利性,还减少了整体结构的复杂性。
- 集成设计:电子机械制动装置直接集成在车辆轮毂或车架上,通过轴向滑动连接车架与摩擦片,实现高效制动。
- 多装置支持:在车辆上可以安装多个制动装置,分别对应多个车轮,以实现精确的多轮制动控制。
- 高效节能:与传统的液压制动系统相比,电子机械制动装置具有高效的能量利用率,且易于与现代智能控制系统集成。
- 广泛适应性:该系统能够适应电动车、自动驾驶汽车等新型车辆的发展需求,尤其是需要小型化、智能化的制动系统场景。
该发明通过优化电机轴、单向轴承、丝杠等关键部件的设计,实现了制动系统的小型化与高效控制,具有很强的应用前景。
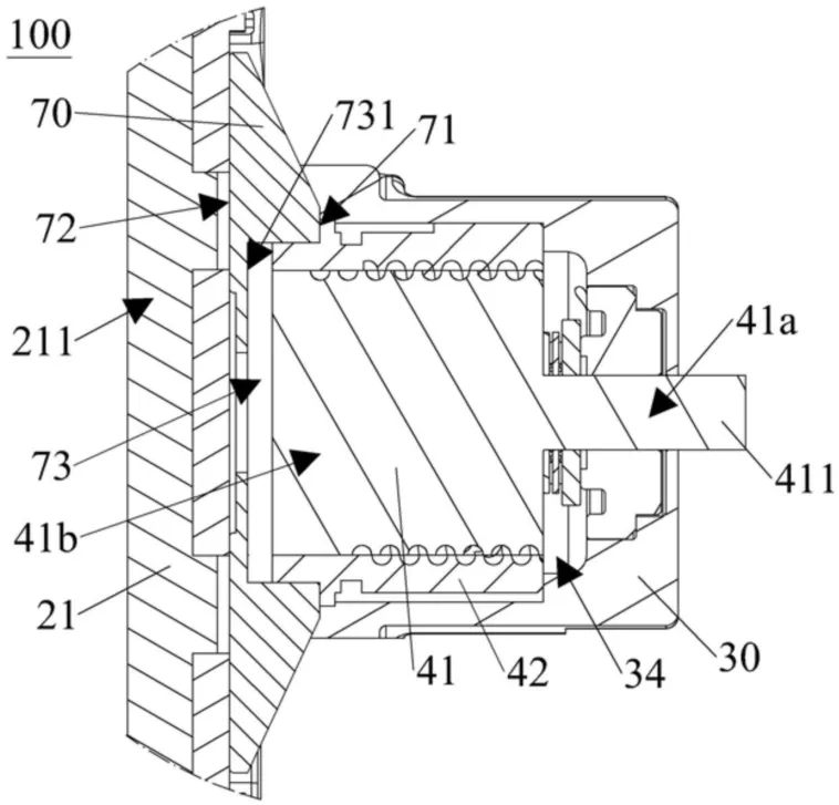
3.2 电子机械制动装置和车辆_紧凑型设计
- 制动卡钳和丝杠:制动卡钳用于连接制动电机并容纳丝杠,丝杠用于传动连接制动电机,驱动摩擦片。
- 两个摩擦片:分别安装在制动卡钳的两个安装面上,摩擦片用于与制动盘接触产生摩擦力,进而实现制动。
- 电机驱动:通过制动电机带动丝杠旋转,进而推动摩擦片相向或相背运动,实现与刹车盘的接触或分离,产生或解除制动。
- 压力传感器:装置内设有压力传感器,用于检测摩擦片在制动过程中的压力,并根据检测结果调整制动电机的输出,以确保制动力的精确控制。
3. 创新点
- 小型化设计:该装置通过容纳槽将压力传感器部分嵌入,减少了制动装置的轴向尺寸,使其适应更狭小的轮边空间,便于在紧凑型车辆上使用。
- 压力传感器的分布:装置中包含两个不同量程的压力传感器,分别用于检测摩擦片在制动过程中的不同阶段压力,这种设计提高了检测的精度和装置的可靠性。


- 两种压力传感器的应用:第一种压力传感器(量程较小):用于零点检测,即检测摩擦片与刹车盘接触前的初始压力,以保证制动过程的可靠性。第二种压力传感器(量程较大):用于检测整个制动过程中的制动力,以便调整制动电机的输出扭矩,保证制动效果。
- 制动卡钳:呈U形结构,分为第一钳体和第二钳体,分别位于刹车盘的两侧,并安装两个摩擦片,卡钳通过连接部固定。
- 减速器:用于调整制动电机的转速和扭矩,确保摩擦片能够平稳有效地与制动盘接触。
- 螺套与丝杠:丝杠通过旋转推动螺套沿轴向滑动,从而驱动摩擦片与制动盘接触或分离,实现制动控制。
5. 应用前景
- 车辆:该电子机械制动装置设计紧凑,适用于现代汽车的轮边制动系统,尤其是在空间有限的电动车等新型车辆上具有广泛的应用前景。
总体而言,这种电子机械制动装置通过优化的结构设计和精确的压力传感器布局,显著提高了制动系统的紧凑性和效率,适合于新型车辆对高效、节能制动系统的需求。
3.3 分流式电子机械制动装置和车辆
1. 发明背景
- 领域:该发明涉及车辆技术领域,具体是电子机械制动装置(EMB)。EMB 通过电机和机械结构配合实现制动,特点是结构简单、反应灵敏、无液压管路、小型化趋势,传递效率高,适用于车辆轮边空间。

2. 发明内容
- 核心:发明了一种分流式电子机械制动装置,其通过分流凸起结构,使制动时摩擦片受力均匀,提升制动效率和装置稳定性。
- 结构:该装置包括制动电机、减速器、滚珠丝杠和分流活塞。滚珠丝杠一端连接减速器,另一端驱动分流活塞,通过分流凸起传递驱动力推动摩擦片,实现制动。
- 创新点:分流活塞设计成两个端面,端面上设有分流凸起,能够分流驱动力,优化摩擦片受压情况,避免因受力不均导致制动性能下降。
3. 具体技术细节
分流活塞:
两个端面中,一个端面包括传动凹槽,另一个端面包含分流凸起,凸起分布有利于均匀传递压力。
分流凸起用于同时推动同一个摩擦片,增强其与刹车盘的接触面积,提高制动效果。
滚珠丝杠:
通过减速器驱动,并与分流活塞相连,负责在制动时推动分流活塞产生滑动运动,最终实现制动。


- 制动时:滚珠丝杠通过减速器传动,推动分流活塞,使摩擦片夹紧刹车盘产生摩擦,完成制动动作。


- 解除制动时:滚珠丝杠反向驱动分流活塞,使摩擦片远离刹车盘,解除制动状态。
5. 应用场景
- 车辆制动系统:该制动装置可应用于多种车辆制动系统,通过提高制动效率和延长使用寿命,适用于现代高效能制动需求的汽车等。
该发明通过分流活塞的创新设计,显著优化了传统电子机械制动装置的结构和性能,是一种高效、稳定的小型化制动系统,尤其适合应用在空间有限的车辆轮边制动系统。
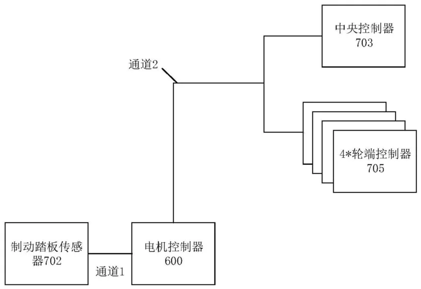
3.4 一种制动冗余控制的电机控制器及电子机械制动系统
1. 技术背景
- 电子机械制动系统: 使用电机作为动力源,将刹车盘压紧,产生制动力。相较于传统的液压制动系统,它具有响应速度快、控制精度高等优势。
- 功能安全问题: 电子机械制动系统依赖于电信号传输,若出现故障(例如中央控制器或制动踏板传感器失效),可能导致制动失灵,存在安全隐患。

2. 发明内容
(1)制动冗余控制的电机控制器
- 功能: 控制驱动电机输出扭矩,接收制动踏板信号,连接中央控制器和轮端制动装置。
- 冗余设计: 当中央控制器失效时,电机控制器可以根据制动踏板信号控制轮端制动装置输出制动力,避免制动失灵。

其他功能:
响应轮端制动装置失效,通过驱动电机输出负扭矩产生感应电流进行制动。
响应制动踏板信号和中央控制器同时失效,控制轮端制动装置输出固定制动力。
接收整车控制器的能量回收信号,控制驱动电机进行能量回收。
接收两路制动踏板信号,提高制动控制的可靠性。
通过制动CAN网络与轮端制动装置和中央控制器通信,获取状态信息。

监测滑移率,控制驱动电机输出负扭矩,避免车轮打滑。
(2)电子机械制动系统
- 组成: 中央控制器、轮端制动装置(包含轮端控制器和制动执行器)。
- 冗余设计: 当中央控制器失效时,轮端控制器可以根据电机控制器的指示控制制动执行器输出制动力。

其他功能:
中央控制器可以接收制动踏板信号,控制轮端制动装置输出制动力。
中央控制器可以向电机控制器发送制动请求信号,控制驱动电机进行能量回收。
中央控制器可以控制轮端制动装置输出固定制动力,保证制动安全性。
3. 电动车辆
- 组成: 动力电池、车轮、制动冗余控制的电机控制器、电子机械制动系统。
- 优势: 具有更高的制动可靠性和安全性,同时实现能量回收,提高能量利用率。

技术优势
- 提高制动可靠性: 通过冗余设计,即使部分部件失效,仍能保证制动系统正常工作。
- 提高制动安全性: 避免制动失灵,降低交通事故风险。

- 实现能量回收: 提高能量利用率,延长续航里程。
- 提高制动控制精度: 监测滑移率,避免车轮打滑,提高制动稳定性。
这份文档提出了一种新型的制动冗余控制电机控制器及其在电子机械制动系统中的应用,有效提高了电动车的制动可靠性和安全性,并实现了能量回收,具有广泛的应用前景。
参考:
本文转载自公众号:汽车电子与软件
作者:北湾南巷
原文链接:https://mp.weixin.qq.com/s/u57p7VqkzER29Z6JQmNxqw
