从8向换向阀到12种工作模式的自动控制,Model Y实现硬件结构集成创新并配以硬件软化,以及产生的引领效应,可能加速热泵空调在电动汽车上的应用。
1、Model Y整车热管理系统架构

2、Model Y整车热泵空调系统原理框图
Model Y整车热泵空调原理框图。

从视频中也可以看到Model Y机舱有电动压缩机,液冷冷凝器,AC-Chiller,膨胀水壶,HVAC总成进风口,冷却模块等。
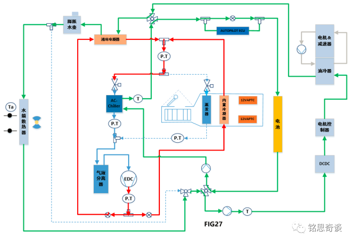
3、Model Y整车热泵空调系统控制框图
Model Y热泵空调系统控制框图分为行驶状态及远程控制状态,下面分别进行说明。
3.1 行驶状态的控制框图

3.2 远程控制状态的控制框图

4、Model Y整车热泵空调系统不同模式的介绍
4.1 Model Y热泵空调系统模式选择
相比于现在已经应用热泵系统的车型,特斯拉在热泵与整车的集成上做得更进一步。特斯拉热泵集成应用的策略可以通过下面这张图来说明,在满足乘员舱乘客舒适性需求的前提下,来采用COP较高的模式运行,减少能源消耗,提高续航里程。即根据环境温度与电池温度的关系,从COP的划分,来规划热泵系统参与加热的程度,以及启动不同级别的加热模式。

(1) 乘员舱制热
场景一
热泵系统202通过AC-Chiller从电池系统204吸取热量。给乘员舱进行加热,此时COP>>1;
当电机循环系统中部件温度( DCDC,电机控制器,电机等)高于电池系统106的温度时,此时电池循环系统204和电机循环系统206通过阀系统208来实现串联,这对于提高效率有所帮助。

场景二
热泵系统202通过吸收环境空气中的热量,同时不对电池循环系统204造成不利的影响。给乘员舱进行加热,此时COP>>1;
a,热泵系统202通过AC-Chiller吸收循环中冷却液的热量,从而循环中冷却液温度不断降低,冷却液流过散热器236时吸收环境空气的热量。
b,通过控制阀系统208实现两个独立的循环:一个循环是:AC-Chiller与散热器串联;另一个循环是:电池循环系统202与电机循环系统206串联,当电机循环系统中部件温度( DCDC,电机控制器,电机等)高于电池系统106的温度时,这时电池系统可以自然利用电机等部件产生的热量来进行预热,这有利于提高效率;

场景三
通过热泵和APTC同时给乘员舱进行加热。热泵加热时COP>1,APTC加热COP=1,此时为混合加热模式, COP>1;
a,乘员舱的热源来自热泵系统和APTC,这种MODE2较MODE1可以为乘员舱提供更多热量,适用于:场景①电池系统循环回路204温度太低,无法满足乘员舱舒适加热需求;场景②电池系统106通过电池循环系统204吸取更少的热量而更快地加热乘员舱;场景③:当乘员舱有分区需求时,这种模式就有必要的,通过12VAPTC232可以提供左右分区需要的热量。
b,当电机循环系统中部件温度( DCDC,电机控制器,电机等)高于电池系统106的温度时,此时电池循环系统204和电机循环系统206通过阀系统208来实现串联,这对于提高效率有所帮助。
c,MODE11-FIG26A描述的原理框图与F13一样,此模式可以支持除霜操作,以消除乘员舱蒸发器218上的结霜。蒸发器表面可以允许部分结霜,但不能明显影响空气流通。压缩机和鼓风机处于低效率状态,以便产生尽可能多的热量并减少化霜的时间。

场景四

场景五
通过热泵202从电池循环系统204吸热,通过12VAPTC加热乘员舱,通过乘员舱蒸发器吸收环境空气的热量给乘员舱进行加热。为混合加热模式,COP>1;

场景六
目的是在极端条件下为乘员舱进行加热,在不与电池循环系统204换热的情况下提供COP=1的功率。
a,电池系统循环系统的冷却液温度较低,通过AC-Chiller吸热是不可行的,只是通过压缩机做功来快速给乘员舱加热,此时COP=1;
b,保持最佳的内外循环比例和最低的舒适性需求;如果全部内循环,容易乘客憋闷及起雾的风险。

场景七
这种模式能够有效通过散热器吸收空气中热量来加热乘员舱。

a,有多余的加热功率可用(循环状态满足防止起雾及换气功能,乘员舱舒适性可以满足的前提),这种场景可以通过液冷冷凝器来给电池系统106进行加热,主要是为了充电效率或提高电池放电电流等。
b,三通阀230来控制冷媒分配流量,优先保证乘员舱舒适性,多余的热量提供给液冷冷凝器来加热电池。冷暖循环风门位置及压缩机决定了总的消耗功率;

场景一

场景二

(4) 电池制冷模式应用场景:如环境温度43℃左右,电池有强制冷需求;


(6)乘员舱及电池系统同时制冷模式;

4.3 八通阀系统
Model Y应用了集成式的八通阀,上面的不同使用场景通过控制阀系统208来实现不同的冷却液循环回路,便于能量回收利用,提高效率;
场景一:当通过预处理或其他工况电池系统106的温度高于循环中其他部件(DCDC,电机控制器,电机等)温度时,此时电池循环系统204和电机循环系统206并联,这对于提高效率有所帮助。如下图①和②。

场景二:当电机循环系统中部件温度( DCDC,电机控制器,电机等)高于电池系统106的温度时,此时电池循环系统204和电机循环系统串联,这对于提高效率有所帮助。如下图⑤和⑥。

场景三:乘员舱与电池同时有制热请求时,并且电池急需加热以满足快速充电或动力需求时,可以通过控制阀系统208,使电池循环系统204与电机循环系统206串联,通过电机堵转加热的方式给电池快速加热;而热泵系统202通过AC-Chiller吸收水箱散热器中的热量(水箱散热器从环境空气中吸收热量),如下图③和④。

本文转载自公众号:汽车电控与智能驾驶
原文链接:https://mp.weixin.qq.com/s/HzCVVFEoPp4rsXaWITVDBA
